https://promaintlehti.fi/cialis-hinta-pfz.html
https://promaintlehti.fi/viagra-hinta-pfz.html

Säätöhydrauliikan uusinta kuinka toteutetaan? Osa 5 (7)

Hydraulijärjestelmän modernisointi on yleinen ratkaisu jatkaa pitkään käytössä olleen koneen elinkaarta ja parantaa sen toimintaa. Paperikoneen nippihydrauliikka on hyvä kohde käsitellä säätöhydrauliikan toteutustapoja myös yleisellä tasolla, sillä esimerkit soveltuvat muihinkin laitteisiin. Tätä aihetta käsitellään kuluvan vuoden aikana moniosaisessa artikkelisarjassa. Edellisessä käsiteltiin venttiilisäädön dynamiikkaa. Nyt tutustumme tämän hetken laitetarjontaan.

Säätöhydrauliikan uusinnan komponenttivalinnassa on paneuduttava säätöventtiileihin, paine-, voima- ja asema- antureihin, hydrauliikan säädön toteutukseen sekä ohjaussignaalien välitystapaan (anlogiaohjaus / väylien kautta tapahtuva ohjaus). On myös päätettävä, valitaanko käyttöön komponentteja, jotka sisältävät integroitua elektroniikkaa. Pääosaa venttiileistä ei tosin enää saa ulkopuolisella elektroniikalla varustettuna.

Venttiilitekniikan vaihtoehdot

Paineventtiilit ovat pysyneet lähes samanlaisina viimeisen yli 10 vuoden ajan. Kehitystyö on kohdistettu monitoimisiin PQ-venttiileihin, ja panostus perinteisiin paineventtiileihin on ollut vähäisempää. Markkinoilta löytyy kuitenkin hyviä paineventtiileitä.

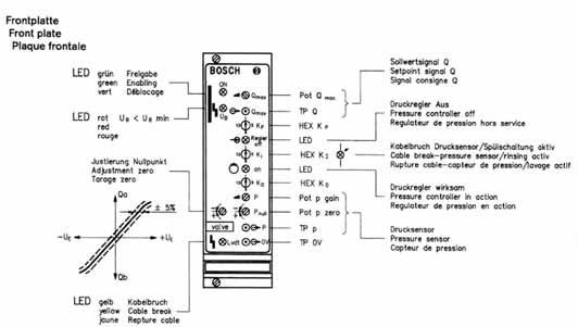
BoschRexrothin kolmitiepaineenalennusventtiiliä (NG06) esittää kuva 28. Venttiilin esiohjausosan kara on asematakaisinkytketty, minkä ansiosta venttiilin ominaiskäyrä on hyvin lineaarinen. Venttiilin säätöpainealue alkaa lähes tankkipaineesta. Venttiiliä on saanut (aiemmin) myös ulkopuolisella elektroniikalla. Elektroniikka sisältää vahvistinkortin sekä karan asemansäätöpiirin elektroniikan. Muita BoschRexrothin paineenalennuspropoja ovat esimerkiksi DREM10- ja DRE6-sarjan propot. /5/

Kuvat 29...32 esittävät Parkerin paineventtiilivalikoimaa ja venttiilien ominaisuuksia. Vahvistinmodulin avulla (kuva 30) voidaan mm. muokata ohjaussignaali-kelavirtariippuvuutta (kuva 31). Lineaarisuutta on parannettu vahvistamalla kelavirtaa voimakkaammin pienillä asetusarvoilla. Minimisäätöpaine on lähes tankkipaine. /6/

Parkerin vahvistinmoduli on yhteinen kaikille ko. valmistajan propoille (kuva 32). Moduleita on useita eri tyyppejä. Kuvan modulilla voidaan syöttää joko kahta paineventtiiliä tai kaksikelaista suuntapropoa. Osa moduleista sisältää vahvistintoiminnon lisäksi säätimen. /6/

Fluidteam-yrityksen pientä hyvälaatuista paineenalennuspropoa esittää kuva 33. Kuvassa myös propon ominaiskäyrä (vaaka- akselilla kelavirta, pystyakselilla paine). Nimellisvirtaus on noin 12 l/min paine-erolla 10 bar. Muita perinteisten hyvälaatuisten paineventtiilien valmistajia ovat mm. Sun Hydraulics ja Wandfluh.

Kuva 28

Kuva 28. BoschRexrothin 3-tiepaineenalennuspropo DREBE6. /5/

Tämänhetkinen tarjonta

Suuntaregelventtiilien nykytasoa esittävät kuvat 34...38. Kuvassa 34 on esitetty BoschRexroth regelventtiilin (NG06) rakenne.

Venttiili on yleinen teollisuushydrauliikassa ja otettu käyttöön jo 1990-luvun alkuosalla. Venttiili on luotettava. Venttiilikoko sovitetaan aina yhteen sylinterikoon ja liikuteltavien massojen kanssa siten, että saavutetaan haluttu kiihdytys- ja hidastusaika asemointikäytössä. Jos päätoiminto on voiman säätö, ja asemointikäytön dynaamiset ominaisuudet ovat toisarvoisia, ovat pienet venttiilikoot suositeltavia. Venttiilin ja sylinterin yhteensovitukseen löytyy valmiita ohjelmia. Epäsymmeriset virtausaukot (1-1-0.5-0.5) voidaan valita vain suurimpaan venttiilikokoon. /5/

Kuvassa 35 on esitetty NG06-regelventtiilillä esiohjattu BoschRexrothin kolmitiepatruuna. Venttiilistä on useita eri kokoja, ja se soveltuu hyvin suuriin sylinterikäyttöihin sekä paineen että virtauksen säätöön. Venttiiliä on sovellettu mm. kuvan 6 esittämässä hydrauliikkakaaviossa. Kuvan 25 b kytkentään se soveltuu myös hyvin. Venttiilin yhteydessä on käytetty usein analogista PQ-säätökorttia (kuva 36). Sen avulla voi toteuttaa PQ-säätöpiirin. /5/

Kuvassa 37 on esitetty Moogin suoraanohjattu PQ-regelventtiili. Toimilaitteena on lineaarimoottori. Venttiiliä voi ohjata joko analogialiitännän kautta tai CAN- ja Profibus-väyläliitäntöjen kautta. Venttiilin käyttöliittymä on edistyksellinen ja pitkälle viety. /4/

Kuvassa 38 on Parkerin D1FP-suoraanohjattu NG06- suuntaproportionaaliventtiili, jonka toimilaitteena on VoiceCoil kela (”kovaäänisventtiili”). Venttiili on markkinoiden nopeimpia; –3dB:n taajuuskaista on 350 Hz ± 5 % asetussignaaleilla. Venttiiliä on myös kokoluokassa NG10. Suuri nopeus on pääsääntöisesti eduksi suljetun tilan paineen säädössä. Säädin on parametroitava huolellisesti värähtelyilmiöiden estämiseksi ja venttiilin kokoluokka on valittava oikein. ”Kovin pahasti” väärin valittua venttiiliä (liian suurta) ei voi korjata säätimen parametreilla. /6/

Kaikki venttiilit sisältävät venttiilin rakenteeseen liitettyä elektroniikkaa. Venttiilikoteloiden jäähdytyksestä on huolehdittava elektroniikan eliniän lisäämiseksi. Suurin suositeltu ympäristön lämpötila on venttiileille 50...60 °C.

Kuvassa 39 esitetään turvakytkentöjä regelventtiilin yhteydessä, eli erilaisia tapoja sylinterin aseman jäädyttämiseen vikatilanteissa ja sähkökatkoissa. Kuvassa (a) on molemmissa työlinjoissa omat solenoidiventtiilit (2 ohjattavaa kelaa), kuvassa (b) on säätöventtiilin alla pääventtiili, joka poistaa syöttöpaineen ja samalla sulkee ohjatut vastaventtiilit sylinterilinjoissa. Kuvassa (c) käytetään letkuja ja tarvitaan ohjatut vastaventtiilit suoraan sylinteriliitännöissä.

Kuvassa 40 on esitetty yksi vaihtoehto suuntaregelventtileillä toteutetusta nipin ohjauksesta. Kuvasta puuttuvat asemaanturit sekä sylinterilinjojen paineenrajoituslaatat.

Seuraavassa numerossa on käsittelyvuorossa on-off-solenoidiventtiileihin perustuva digitaalihydrauliikka.

»»Lähteet ››1. W. Backe; Systematik der hydraulischen Widerstandsschaltungen in Ventilen und Regelkreisen. Krausskopf-Verlag, Mainz, 1974. ››2. T. Lehner, G. Scheffel; Wegeventile in elektrohydraulischen Linearantrieben, O+P 1-2/2012. ››3. B. Zervas; Moog Miniseminar, 2007, Helsinki. ››4. Esitemateriaali, Moog GmBH. ››5. Esitemateriaali, BoschRexroth Oy. ››6. Esitemateriaali, Parker Oy. ››7. Esitemateriaali, Wika Oy. ››8. Esitemateriaali, Hydac Oy.

Kuva 29

Kuva 29. Parkerin VMY-sarjan paineventtiilit. /6/

Kuva 30. Parkerin VMY06- ja VMY10-venttiilit. Yläkuvassa oikealla VMY06-venttiilin rakennekuva.

Kuva 31

Kuva 31. Parkerin VMY10-venttiilin avoimen piirin ominaiskäyrä.

Kuva-32

Kuva 32. Parkerin vahvistinmoduli.

Kuva-33

Kuva 33. FluidTeam-yrityksen suoraanohjattu pieni 3-tiepaineenalennuspropo.

Kuva 34

Kuva 34. BoschRexroth regelventtiilin (NG06) rakenne. /5/

Kuva 35

Kuva 35. NG06-regelventtiilillä esiohjattu BoschRexrothin kolmitiepatruuna.

Kuva 36

Kuva 36. BoschRexrothin analoginen säätökortti.

Kuva 37

Kuva 37. Moogin suoraanohjattu PQ-regelventtiili.

Kuva-38

Kuva 38.Parkerin DIFP-suoraanohjattu NG06-suuntaproportio

Kuva 39a
Kuva 39b
Kuva 39c

Kuva 39. Turvakytkentöjä. Kuvassa (a) on molemmissa työlinjoissa omat solenoidiventtiilit, kuvassa (b) on säätöventtiilin alla pääventtiili ja kuvassa (c) käytetään letkuja.

Kuva 40

Kuva 40. Yksi vaihtoehto nipin ohjauksesta suuntaregelventtiileillä.

Uusimmat artikkelit

11.9.2025 | Alan Uutiset

EU vertaili datakeskukset: Suomi ykkösenä kestävyydessä

Suomi sijoittuu selvästi EU:n huipulle datakeskusten kestävyydessä mitattuna useilla eri mittareilla.

Metsä Group testaa hiilidioksidin talteenottoa

Biopohjainen hiilidioksidi on sellutehtaiden toistaiseksi lähes kokonaan hyödyntämätön sivuvirta. Pilotti on käynnissä Raumalla. 

Valmet ja Helen solmivat pitkäaikaisen huoltosopimuksen Salmisaaren uuden puupellettikattilan käytön tueksi

Palvelusopimus sisältää ennakoivan kunnossapidon ja prosessituen palveluja, ja sillä turvataan laitoksen pitkäaikainen toimintavarmuus, turvallisuus ja optimaalinen suorituskyky.

Työturvallisuusrikoksesta ja ympäristön törkeästä turmelemisesta ehdollista vankeutta

Etelä-Pohjanmaan käräjäoikeus tuomitsi kauhavalaisen yrityksen törkeästä ympäristön turmelemisesta ja työturvallisuusrikoksesta yhteisösakkoon ja rikoshyödyn menettämiseen. Laiminlyönnit paljastuivat työsuojelutarkastuksessa.

Aalto-yliopistosta valmistuu avoimen automaation osaajia

"Oppiminen on sujunut parhaiten silloin, kun opiskelijoilla ei ole ennakko-oletuksia oikeasta tai väärästä tavasta tehdä automaatiota," tekniikan professori Valeriy Vyatkin toteaa. 

Rail Baltica -ratatyömaalla hyödynnetään suomalaista 3D-koneohjausjärjestelmää

Täysin digitalisoidussa mallipohjaisessa rakentamisessa työtä voivat tehdä yhdessä reaaliaikaisesti infrasuunnittelija, työkoneenkuljettaja, työmaapäällikkö ja projektinjohto.

10.3.2025 | Kumppaniartikkeli

Sulzerin innovatiiviset ratkaisut vedenkäsittelyyn ja pumppaamiseen

Sulzer on yksi Suomen johtavista vedenkäsittelyn ja pumppausteknologian toimijoista. Yhtiön panostukset kotimaisuuteen, kestävään kehitykseen, kokonaisratkaisuihin ja asiakaspalveluun tekevät siitä luotettavan kumppanin sekä kunnallisille että teollisille toimijoille.